
Water For Injection (WFI) Solution
Characteristics of Water for Injection
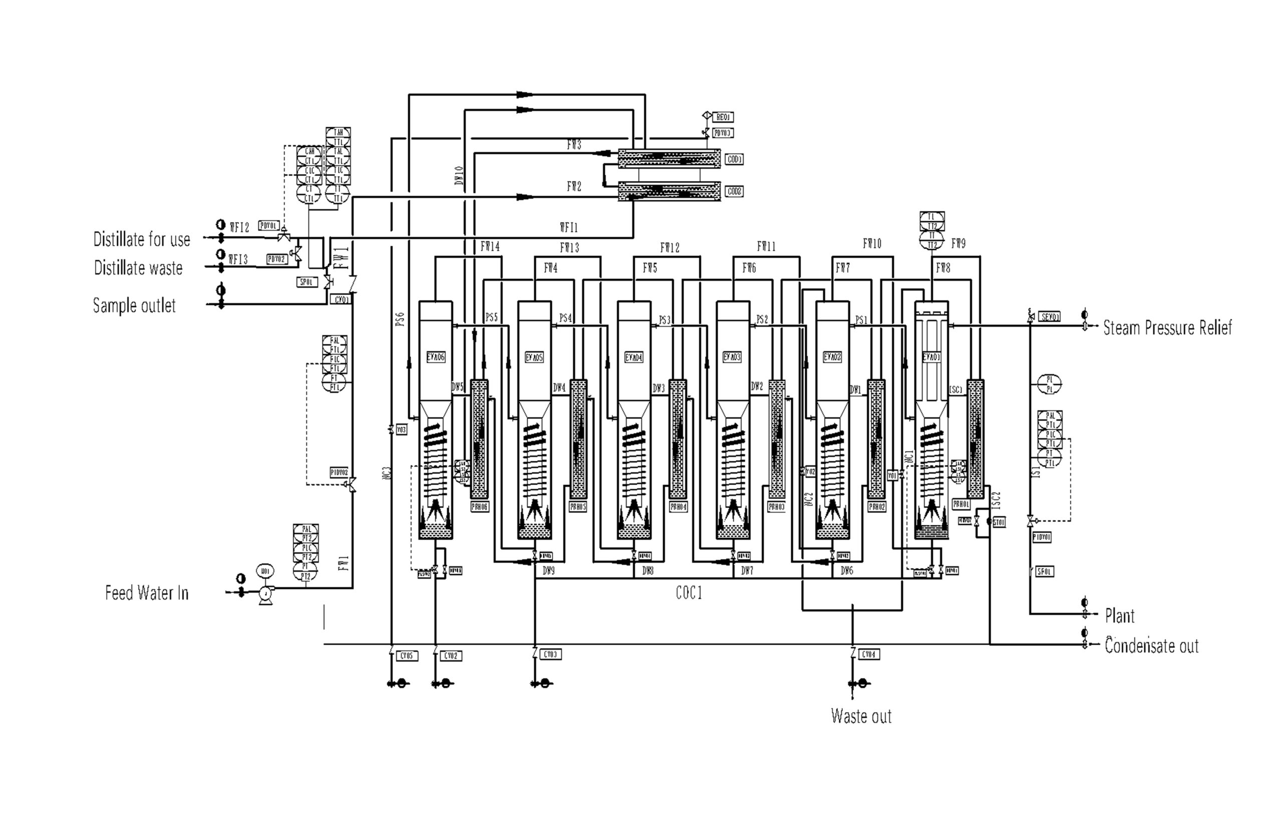
Technology of Multi-effect Water Distilling Treatment
Modular components of Water Distilling Treatment
1. Feedwater Pump System
2. System Components
Preheaters
Evaporators
Condensors
Steam Seperators
Controls
3. Post-Treatment and Distribution
WFI Storage Tank
WFI level transmitter
WFI pump
Sanitary heat exchanger
Conductivity analyzer
TOC analyzer
Flow & pressure instriuments
SIP equipment
- As a solvent for preparing injectable formulations: This is the most critical use of WFI. Many drugs administered via injection (such as intravenous, intramuscular, or subcutaneous routes) are in powder or concentrated liquid form and must be dissolved or diluted with WFI immediately before clinical use. Since these products enter directly into human blood or tissues, the solvent itself must be sterile and pyrogen-free.
- Final rinse of primary packaging components: This is the most critical use of WFI. Many drugs administered via injection (such as intravenous, intramuscular, or subcutaneous routes) are in powder or concentrated liquid form and must be dissolved or diluted with WFI immediately before clinical use. Since these products enter directly into human blood or tissues, the solvent itself must be sterile and pyrogen-free.
- Production of sterile active pharmaceutical ingredients (APIs): WFI is required in the final purification steps of sterile APIs, such as crystallization and washing.
- Preparation of other high-purity formulations: Examples include eye drops, inhalation solutions, and certain diagnostic reagents that demand water of the highest purity.

Reference Standards for Water for Injection (WFI) in Major Global Pharmacopoeias
Parameter
United States Pharmacopeia (USP)
European Pharmacopoeia (Ph. Eur.)
Japanese Pharmacopoeia (JP)
Chinese Pharmacopoeia (ChP)
Conductivity
≤ 1.3 µS/cm @ 25°C (Stage 1)
≤1.3 μS/cm @ 25°C
≤ 1.3 µS/cm @ 25°C
≤ 1.3 µS/cm @ 25°C (Online)
TOC
≤ 500 ppb
≤ 0.50 mg/L
≤ 0.50 mg/L
≤ 0.50 mg/L
Microorganisms
≤ 10 CFU / 100 mL
≤ 10 CFU / 100 mL
≤ 10 CFU / 100 mL
≤ 10 CFU / 100 mL
Endotoxins
≤ 0.25 EU / mL
< 0.25 IU / mL
< 0.25 EU / mL
< 0.25 EU / mL
Nitrates
Not specified
≤ 0.2 ppm
Not specified
≤ 0.2 ppm
Heavy Metals
Not specified
≤ 0.1 ppm
Not specified
≤ 0.3 ppm
Ammonia
Not specified
Not specified
Not specified
≤ 0.2 ppm
